Accédez aux ressources directement depuis les compétences, savoirs, activités professionnelles, centres d'intérêt des référentiels, ainsi qu'aux sujets d'examen et séminaires nationaux.
publié le 02 Juil 2017 par Benoît GOULET
Option C : Parcs et jardins
Durée : 3 heures Coefficient : 1.5
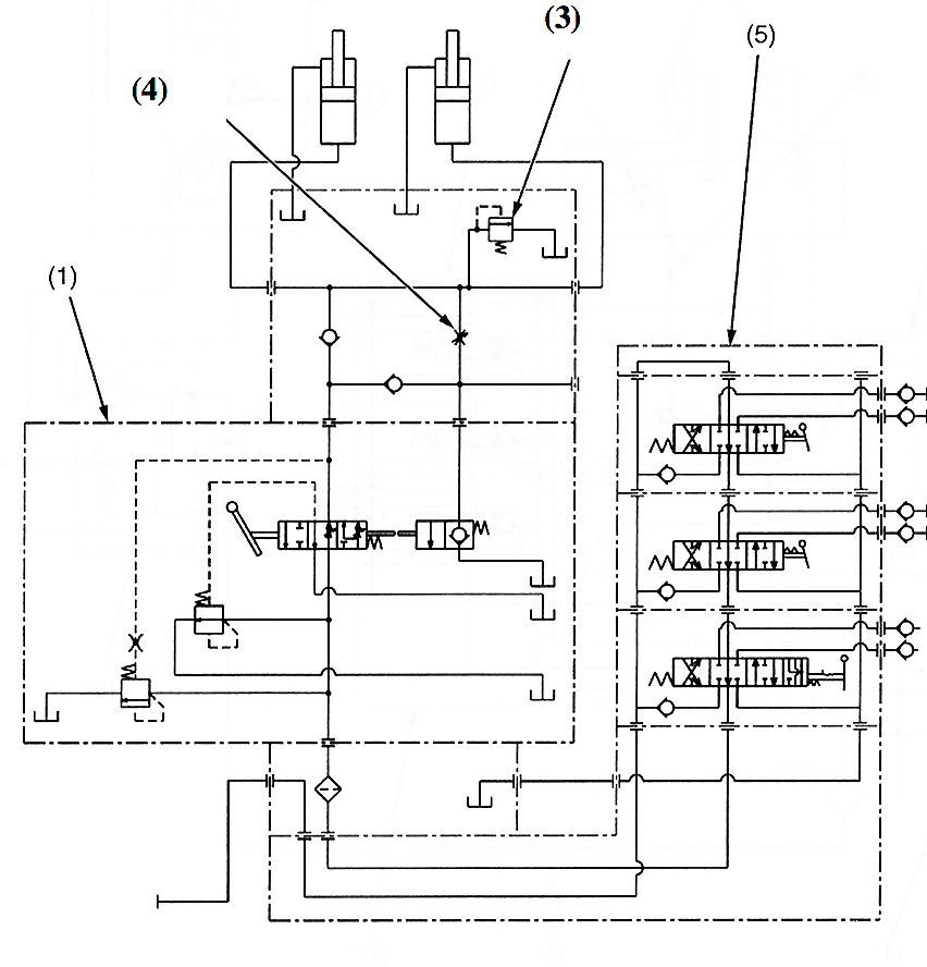
Tracteur hydraulique série L modéle L5040.
M Durant possède un tracteur Kubota modèle L5040 année 2010. Il constate de temps à autre un désengagement de la 3° et 4° vitesse ainsi que des à-coups anormaux pendant la mise en vitesse. Le tableau de bord affiche le code erreur 63 et le code erreur 50. Il se rend à la concession de Tilloy les Mofflaines afin de remédier à ce désagrément. Le responsable d’atelier vous confit le matériel et vous demande de faire le diagnostic afin d’établir le devis à proposer au client. Le matériel est récent, il est donc nécessaire d’étudier les documents du constructeur pour comprendre le fonctionnement du système et vous aider ainsi à l’élaboration du diagnostic.
Cette étude propose :