Accédez aux ressources directement depuis les compétences, savoirs, activités professionnelles, centres d'intérêt des référentiels, ainsi qu'aux sujets d'examen et séminaires nationaux.
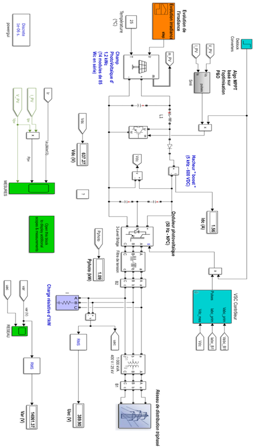
À l’ère de la transition et de la sobriété énergétiques, cette ressource présente une étude technique d’un projet mis en œuvre dans le cadre d’une installation photovoltaïque de type industriel de la conception à la solution d’installation en passant par le dimensionnement
Cette ressource propose les articles : Robotique agricole et GE - enjeux pour l’agriculture de demain, Étude de dimensionnement industriel d’une installation photovoltaïque connectée au réseau avec stockage, Exploitation pédagogique basée sur l’étude de l’installation photovoltaïque avec stockage, Réalité Augmentée en enseignement des SI - application réglage des systèmes production, Réalité Augmentée - retour sur Expérience pour étudiants en Bachelor Universitaire de Technologie (GEII)