Accédez aux ressources directement depuis les compétences, savoirs, activités professionnelles, centres d'intérêt des référentiels, ainsi qu'aux sujets d'examen et séminaires nationaux.
publié le 02 oct 2017 par Benoît GOULET
Durée : 2 heures Coefficient : 2
Dégrilleur de centrale hydroélectrique
Problématique N°1 : Le dégrilleur étant placé en extérieur, il subit les agressions naturelles diverses (eaux de la rivière, pluie, vent, poussières…). Pour ces raisons, l'exploitant du dégrilleur fait contrôler le niveau de pollution de l'huile par une entreprise spécialisée. En fonction des résultats du taux de pollution interne au système, des modifications ou améliorations pourront être apportées.
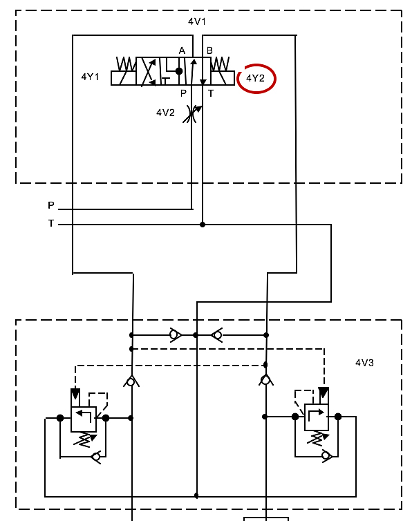
Problématique N°2 : L’analyse de l’historique des pannes fait apparaitre un défaut récurant de position du dégrilleur. L’efficacité du blocage, assurée par les actionneurs « Verrou translation », est mise en cause. Il semblerait qu'un défaut de réglage ainsi que des fuites internes dans les actionneurs soient à l'origine de ce problème.
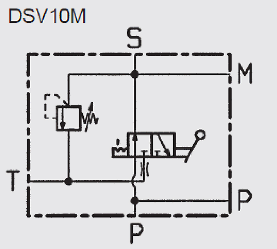
Problématique N°3 : La soupape double 4V3 permet de réaliser le freinage du déplacement transversal du dégrilleur. La hauteur et la masse du dégrilleur engendrent un mouvement indésirable de balancier lors de son arrêt en translation. Le freinage est trop court et brutal. Il est nécessaire de modifier le réglage de la soupape de freinage 4V3.